KOBELCO SK115 SK135 HYDRAULIC EXCAVATOR
KOBELCO SK115 SK135 HYDRAULIC EXCAVATOR

KOBELCO SK115 SK135 HYDRAULIC EXCAVATOR WORKSHOP SERVICE REPAIR SHOP MANUAL

Instant Download

No Physical Shipping

Regular price $26.90
Sale price $26.90 Regular price
Unit price

Guarantee safe & secure checkout

Ask a question

Ask a Question

* Required fields

Size guide Share
KOBELCO SK115 SK135 HYDRAULIC EXCAVATOR

KOBELCO SK115 SK135 HYDRAULIC EXCAVATOR WORKSHOP SERVICE REPAIR SHOP MANUAL

Regular price $26.90
Sale price $26.90 Regular price
Unit price
Product description

KOBELCO SK115 SK135 HYDRAULIC EXCAVATOR WORKSHOP SERVICE REPAIR SHOP MANUAL
LANGUAGE: ENGLISH
FORMAT: PDF
PAGES: 1,050
FILE SIZE: 55.2MB


MODEL COVERED: 

KOBELCO SK115SR HYDRAULIC EXCAVATOR SERIAL NUMBER: YV00101 & UP 

KOBELCO SK115SRL HYDRAULIC EXCAVATOR SERIAL NUMBER: LD01-01001 & UP 

KOBELCO SK135SR(LC) HYDRAULIC EXCAVATOR SERIAL NUMBER: YH00101 & UP 

KOBELCO SK135SRL HYDRAULIC EXCAVATOR SERIAL NUMBER: LK01-01001 & UP
 

ENGINE COVERED: 

4.3L 4-CYLINDER, 4-CYCLE, WATER-COOLED, ISUZU A-4BG1 DIESEL ENGINE 

4.3L 4-CYLINDER, 4-CYCLE, WATER-COOLED, TURBOCHARGED, ISUZU A-4BG1T DIESEL ENGINE
 

CONTENTS:

GENERAL PRECAUTION

CONVERSION TABLE

SPECIFICATIONS

TIGHTENING TORQUE

SPECIAL TOOLS

MAINTENANCE

MECHATRO CONTROL SYSTEM

SWING PRIORITY CONTROL

PUMP CONTROL

RELIEF CUTOFF CONTROL

MECHATRO CONTROLLER

HYDRAULIC SYSTEM

PILOT & MAIN PIPING

ELECTRICAL SYSTEM

ELECTRICAL EQUIPMENT TEST

ELECTRICAL HARNESS

COMPONENT SYSTEM

HYDRAULIC PUMPCONTROL VALVE

TRAVEL MOTOR

SWIVEL JOINT SYSTEM

PILOT VALVE

HYDRAULIC CYLINDER

AIR CONDITIONING

BOOM AND BUCKET

ARM AND DOZER

CAB & UPPER STRUCTURE

BATTERY SYSTEM

OPERATOR SEAT

INSTRUMENT PANEL

COUNTERWEIGHT

AIR CLEANER SYSTEM

HYDRAULIC & FUEL TANK

RADIATOR & OIL COOLER

ENGINE SYSTEM

MULTI CONTROL VALVE

CRAWLER & ROLLER SYSTEM

IDLER & SPROCKET

TRAVEL REDUCTION UNIT

ENGINE PROPER

LUBRICATION SYSTEM

COOLING SYSTEM

ENGINE FUEL SYSTEM

TURBOCHARGER SYSTEM

STARTER SYSTEM

ALTERNATOR SYSTEM

MOUNTING THE BREAKER

NIBBLER AND BREAKER

TROUBLESHOOTING

ELECTRICAL CIRCUIT DIAGRAM

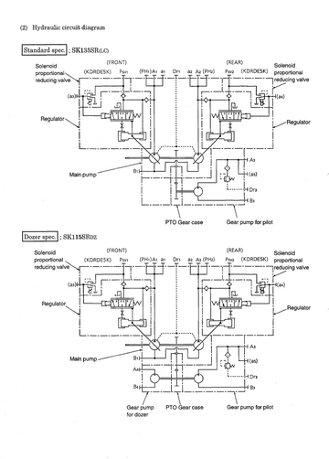
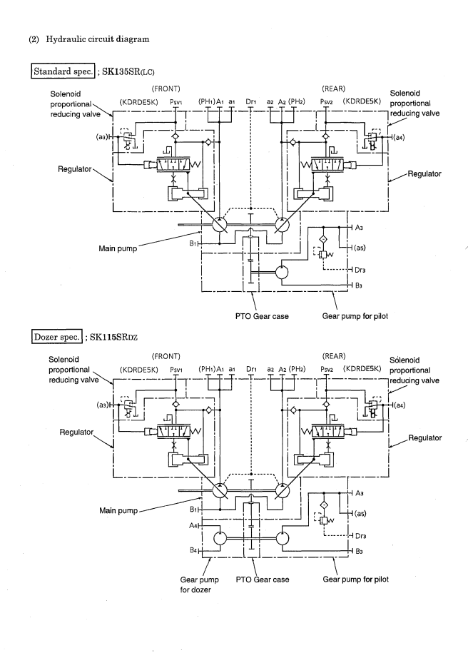
HYDRAULIC CIRCUIT DIAGRAM

Customer Reviews

Be the first to write a review
0%
(0)
0%
(0)
0%
(0)
0%
(0)
0%
(0)