TOYOTA CELICA GT4 1994-1998 ST205 WORKSHOP SERVICE, WIRING MANUAL
⚫ Instant Download
⚫ No Physical Shipping

Guarantee safe & secure checkout

TOYOTA CELICA GT4 1994-1998 ST205 WORKSHOP SERVICE, WIRING MANUAL
TOYOTA CELICA GT4 1994-1998 ST205 WORKSHOP SERVICE, WIRING MANUAL
LANGUAGE: ENGLISH
FORMAT: PDF (SCANNED PDF)
PAGES: 1,494
FILE SIZE: 130MB
MODEL COVERED:
ST205 SERIES
ENGINE COVERED:
2.0L 3S-GTE TURBO ENGINE
2.0L 3S-GE ENGINE
CONTENTS:
INTRODUCTION
ENGINE
ENGINE MECHANICAL
TURBOCHARGER SYSTEM
COOLING SYSTEM
LUBRICATION SYSTEM
STARTING SYSTEM
CHARGING SYSTEM
EFI SYSTEM
CLUTCH
MANUAL TRANSAXLE
PROPELLER SHAFT
SUSPENSION AND AXLE
BRAKE SYSTEM
STEERING
BODY ELECTRICAL SYSTEM
AIR CONDIONING SYSTEM
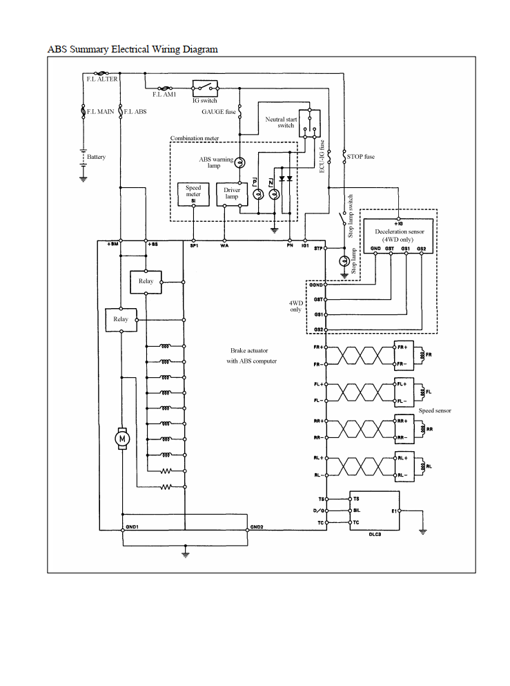
ELECTRICAL WIRING DIAGRAMS
EXTRAS INCLUDED:
BODY & CHASSIS, ECU & ENGINE SUPPLEMENT MANUAL