VOLVO 850 2.3L 2.4L 1992-1997 WORKSHOP SERVICE REPAIR MANUAL
⚫ Instant Download
⚫ No Physical Shipping

Guarantee safe & secure checkout

VOLVO 850 2.3L 2.4L 1992-1997 WORKSHOP SERVICE REPAIR MANUAL
VOLVO 850 2.3L 2.4L 1992-1997 WORKSHOP SERVICE REPAIR MANUAL
LANGUAGE: ENGLISH
FORMAT: PDF
PAGES: OVER 500
FILE SIZE: 23.3MB
ENGINE COVERED:
2.3L 5-CYLINDER TURBO
2.4L 5-CYLINDER NON-TURBO
CONTENTS:
MAINTENANCE
BRAKES
CLUTCH
DIFFERENTIAL
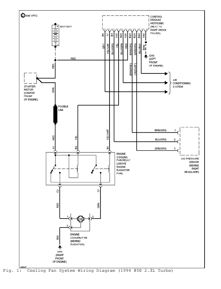
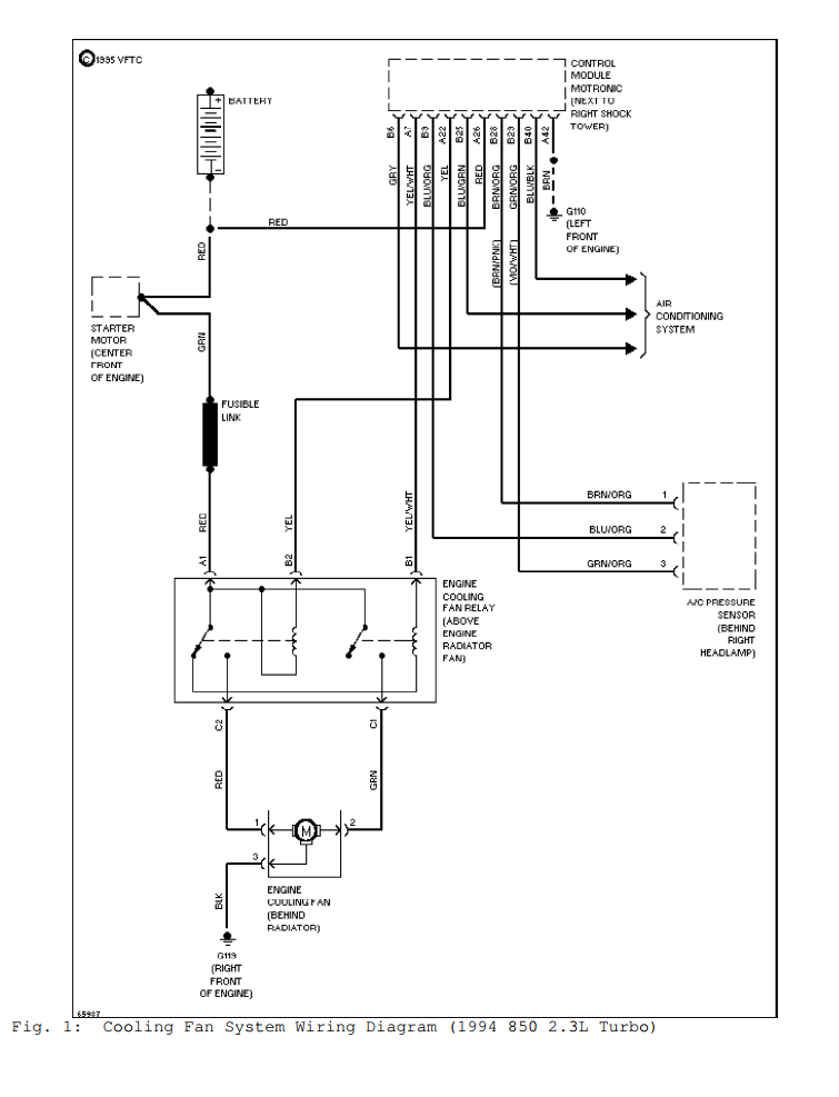
COOLING SYSTEM
AUDIO / VIDEO
ELECTRICAL SYSTEM
ELECTRONIC CONTROL MODULES
CHIME / BUZZER
IGNITION CONTROL
INSTRUMENT CLUSTER
LAMPS
MESSAGE SYSTEM
POWER SYSTEMS
RESTRAINTS
SPEED CONTROL
VEHICLE THEFT SECURITY
WIPER & WASHERS
STEERING
HEATING SYSTEM
HORN
SUSPENSION
ENGINE
FUEL/EMISSION SYSTEMS
TRANSMISSION
BODY
FRAMES AND BUMPERS
EXHAUST
WHEELS AND TIRES